Lồng Thép Cọc Khoan Nhồi - Cấu Tạo, Quy Trình và Tiêu Chuẩn

Lồng thép cọc khoan nhồi là một thành phần quan trọng trong thi công cọc khoan nhồi, được sử dụng để gia cố cọc bê tông, tăng cường khả năng chịu lực và ổn định của kết cấu nền móng. Lồng thép đảm bảo cọc có thể chịu được các tải trọng phức tạp, từ lực nén, lực kéo đến lực cắt, đồng thời giúp móng công trình bền vững trong các điều kiện địa chất khác nhau. Bài viết này cung cấp thông tin chi tiết về cấu tạo, quy trình gia công và lắp đặt, các phương pháp nối thép, tiêu chuẩn kỹ thuật, ứng dụng, và các lưu ý thực tế khi sử dụng lồng thép cọc khoan nhồi.

Nhu cầu tìm hiểu về lồng thép cọc khoan nhồi
Lồng thép cọc khoan nhồi thu hút sự quan tâm của nhiều đối tượng trong ngành xây dựng vì vai trò quan trọng của nó trong việc đảm bảo chất lượng và an toàn công trình. Các nhóm chính bao gồm:
- Kỹ sư thiết kế, nhà thầu, đội thi công: Cần nắm rõ kỹ thuật gia công và lắp đặt để đảm bảo chất lượng và an toàn trong thi công.
- Chủ đầu tư, tư vấn giám sát: Cần hiểu về lồng thép để kiểm tra, nghiệm thu công trình một cách chính xác.
- Sinh viên ngành xây dựng: Tìm hiểu để phục vụ học tập, nghiên cứu và ứng dụng thực tế.
- Đơn vị cung ứng thép: Cần tư vấn, gia công và cung cấp lồng thép phù hợp với yêu cầu kỹ thuật.
Tóm lại, lồng thép cọc khoan nhồi là yếu tố then chốt quyết định độ bền và an toàn của móng công trình, do đó được tất cả các bên liên quan trong ngành xây dựng quan tâm.
Lồng thép cọc khoan nhồi là gì?
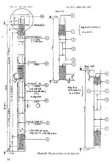
Lồng thép cọc khoan nhồi là một cấu trúc thép được gia công từ các thanh thép chịu lực chính (thép dọc) và thép đai (thép vòng), được lắp ráp thành hình trụ hoặc các hình dạng phù hợp với thiết kế cọc. Lồng thép được đặt vào lỗ khoan trước khi đổ bê tông, giúp gia cố cọc, tăng cường khả năng chịu lực và đảm bảo độ bền của nền móng. Quy trình gia công và lắp đặt lồng thép cần tuân thủ các tiêu chuẩn kỹ thuật như 22TCN 257-2000 và TCVN 9395-2012.

.jpg)
Cấu tạo của lồng thép cọc khoan nhồi
Theo tiêu chuẩn 22TCN 257-2000, lồng thép cọc khoan nhồi bao gồm các bộ phận sau:
1. Cốt thép chủ (thép dọc)
- Đường kính: Không nhỏ hơn 12 mm, thường từ 12-32 mm, hiếm khi vượt quá 25 mm do khó hàn và thao tác.
- Số lượng: Tối thiểu 3 thanh, khoảng cách tĩnh giữa các thanh tối thiểu 10 cm.
- Chiều dài: Phụ thuộc vào thiết kế, thường chia thành các đoạn 12-15 m do giới hạn chiều cao cẩu. Các đoạn được nối tại công trường bằng hàn hoặc dập ép ống nối (theo TCXD 234:1999).
- Mối nối: Nối hàn hoặc dập ép cho cọc đường kính lớn hơn 1.2 m hoặc chiều dài trên 25 m; nối buộc chỉ dùng cho cọc nhỏ.


2. Cốt thép đai (thép vòng)
Đường kính danh định:
- Nhỏ hơn đường kính cọc 10 cm (lớp bê tông bảo hộ 5 cm mỗi bên) nếu không dùng ống vách.
- Nhỏ hơn đường kính cọc 6 cm nếu dùng ống vách.
- Đường kính thép đai: 8-16 mm, khoảng cách giữa các vòng không quá 55 cm.

Độ cứng: Vòng đai phải đủ cứng để giữ lồng thép và ống thăm dò khi nâng chuyển, được nối kín bằng hàn chống hoặc bàn đối đầu.
3. Thiết bị định tâm lồng thép
- Con cữ (tai định vị): Làm từ thép trơn, hàn vào thép dọc, thường 4 thanh/mức, 8 thanh cho mức gần mũ cọc với cọc đường kính lớn. Khoảng cách giữa các mức khoảng 3 m.
- Con đệm bê tông: Hình tròn, làm từ xi măng, cố định giữa hai thanh thép dọc bằng thanh thép nhỏ, đảm bảo lớp bảo hộ và tránh rỉ sét.



4. Cốt thép tăng cường độ cứng
- Dùng khi thép đai không đủ cứng, gồm thanh giằng chống méo oval và thanh giữ chống xoắn.
- Có thể tháo dỡ khi hạ lồng nếu gây cản trở.

5. Giỏ chân lồng thép
- Phần thép dọc đầu mũi cọc được uốn vào tâm cọc, tuân thủ thiết kế.


6. Móc treo
- Được bố trí để tránh biến dạng lồng thép khi cẩu, sử dụng thép chuyên dụng, tính toán vị trí chính xác.
7. Ống thăm dò (ống siêu âm)
- Làm từ thép hoặc nhựa PVC, đường kính 49/60 mm cho siêu âm, 102/114 mm để khoan lấy mẫu bê tông.
- Đặt cao hơn chân lồng 1 m, hàn vào thép đai hoặc kẹp bằng thanh thép, đảm bảo liên tục tại mối nối.
- Không cần ống thăm dò cho cọc đường kính dưới 0.8 m, sâu dưới 20 m.


8. Mối nối và liên kết
- Nối bằng hàn, dây buộc, hoặc cóc nối U Bolt, đảm bảo độ chắc chắn.
- Các điểm chịu lực lớn được gia cường thêm.

Đặc điểm cơ bản của lồng thép
- Chiều dài: Thường 11.7 m, nối bằng ống ren.
- Trang bị: Ống siêu âm và con kê bê tông bảo vệ.
- Đồng bộ: Các thanh thép đồng bộ về kích cỡ, đường kính, độ dài, và khoảng cách.
- Thiết kế: Một đầu thu thành mũi nhọn để cắm xuống đáy cọc, đầu còn lại phẳng.


Quy trình gia công lồng thép cọc khoan nhồi
Quy trình cơ bản
Chuẩn bị vật liệu:
- Cắt và uốn thép chủ, thép đai theo thiết kế.
- Thép phải đạt tiêu chuẩn độ bền, độ dẻo, không khuyết tật.
Gia công thép đai:
- Uốn thép đai thành vòng tròn bằng máy uốn, đảm bảo độ chính xác cao.
Lắp ráp lồng thép:
- Sắp xếp thép chủ thành hình trụ, gắn thép đai xung quanh bằng hàn hoặc dây buộc.
- Điều chỉnh khoảng cách thép đai theo thiết kế, hàn các điểm giao nhau để tăng độ cứng.
Kiểm tra chất lượng:
- Kiểm tra kích thước, khoảng cách thanh thép, và chất lượng mối nối theo tiêu chuẩn.

Quy trình gia công theo TCVN 9395-2012
Cốt thép:
- Gia công theo bản vẽ thiết kế, nắn, đánh gỉ, uốn đai, cắt và buộc lồng thép.
- Chế tạo tại xưởng hoặc công trường, chia thành đoạn phù hợp với khả năng cẩu lắp.
Lồng thép:
- Thêm thép gia cường để tránh xoắn, méo.
- Trang bị móc treo hoặc guốc để đảm bảo lớp bê tông bảo hộ và tránh lún nghiêng.
Cốt gia cường:
- Dùng thép cùng đường kính thép chủ, uốn thành vòng, đặt cách 2.6-3.0 m, liên kết bằng hàn đính hoặc dây buộc.
Định tâm lồng thép:
- Sử dụng con kê thép trơn hoặc viên tròn xi măng-cát, cố định vào thép chủ, chiều rộng 5 cm.
Nối thép:
- Nối bằng dây buộc hoặc hàn, gia cường mối nối cho cọc dài.

Quy trình lắp đặt lồng thép vào hố cọc khoan nhồi
Gia công lồng cốt thép:
- Đảm bảo quy cách, phẩm cấp que hàn, độ dài mối hàn theo thiết kế.
- Hàn hoặc buộc thép dọc, thép đai, và các bộ phận đặc biệt (vòng đai, khung quay).
Nâng chuyển và xếp dỡ lồng thép:
- Nâng tại nhiều điểm để tránh biến dạng, tập kết trên nền bê tông hoặc bãi sạch, xếp trên con kê gỗ.
Dựng và đặt lồng thép vào hố khoan:
- Kiểm tra cao độ đáy lỗ khoan (±100 mm).
- Hạ lồng nhanh trong vòng 1 giờ sau khi nạo vét, giữ cách đáy 10 cm.

Lắp đặt hạ các đoạn lồng thép:
- Nạo vét đáy lỗ, hạ đoạn đầu tiên, giữ bằng giá đỡ thép.
- Nối đoạn tiếp theo bằng hàn, dây buộc, hoặc cóc nối, tháo giá đỡ và hạ tiếp.
- Kiểm tra cao độ và neo lồng để tránh trồi khi đổ bê tông.
Kiểm tra lần cuối trước khi đổ bê tông:
- Đảm bảo vị trí, độ thẳng đứng, và chất lượng mối nối.
- Kiểm tra chiều sâu lồng thép, xử lý sự cố nếu có.
Đổ bê tông:
- Đổ bê tông bao bọc lồng thép, đảm bảo độ bền và khả năng chịu tải.
%20(1).jpg)
Lưu ý khi lắp đặt lồng thép cọc khoan nhồi
- Đặt đúng vị trí: Hạ lồng thép cẩn thận, tránh biến dạng hoặc lệch trục.
- Cố định lồng thép: Neo chắc để tránh xê dịch khi đổ bê tông.
- Khoảng hở bảo vệ: Đảm bảo lớp bê tông bao phủ toàn bộ thép, tránh rỉ sét.
- Kiểm tra chất lượng: Kiểm tra kích thước, mối nối, và vị trí trước khi đổ bê tông.
- Tuân thủ tiêu chuẩn: Tham khảo TCVN 7937-1:2013 về phương pháp thử thép cốt bê tông.
Phương pháp nối thép lồng cọc khoan nhồi
Có 4 phương pháp nối lồng thép phổ biến, mỗi phương pháp phù hợp với các điều kiện cụ thể:
| Phương pháp | Mô tả | Ưu điểm | Nhược điểm | Ứng dụng |
|---|---|---|---|---|
| Nối buộc | Dùng dây thép buộc chặt các thanh thép tại điểm giao nhau. | Đơn giản, chi phí thấp, không cần thiết bị phức tạp. | Độ bền thấp, dễ lỏng nếu buộc sai kỹ thuật. | Công trình nhỏ, điều kiện thi công khó khăn. |
| Nối hàn | Hàn cố định các thanh thép bằng máy hàn. | Mối nối chắc, chịu lực tốt, giảm nguy cơ lỏng lẻo. | Yêu cầu thợ hàn tay nghề cao, chi phí lớn, khó thi công trong môi trường ẩm. | Công trình yêu cầu độ bền cao. |
| Nối coupler | Dùng khớp nối ren để kết nối các thanh thép. | Độ bền cao, thi công nhanh, giảm hao thép. | Chi phí đầu tư cao, phụ thuộc vào chất lượng ren. | Cầu, nhà cao tầng, công trình hạ tầng lớn. |
| Cóc nối U Bolt | Sử dụng bu lông chữ U để kẹp chặt các thanh thép. | Thi công nhanh, độ bền cao, dễ kiểm tra chất lượng. | Chi phí cao, cần kỹ thuật siết chặt đúng cách. | Công trình lớn, yêu cầu tốc độ thi công nhanh. |



Ứng dụng của lồng thép cọc khoan nhồi
- Thi công móng công trình: Dùng trong móng cầu, nhà cao tầng, công trình yêu cầu nền móng vững chắc.
- Công trình trên nền đất yếu: Tăng khả năng chịu tải trong khu vực đất không ổn định, như đất bùn, đất sét yếu.
- Công trình đặc biệt: Hỗ trợ các kết cấu phức tạp như hầm, bến cảng, hoặc công trình thủy lợi.

Lồng thép cọc khoan nhồi là một thành phần không thể thiếu trong thi công cọc khoan nhồi, đảm bảo độ bền, khả năng chịu lực, và sự ổn định của nền móng. Với cấu tạo gồm thép chủ, thép đai, thiết bị định tâm, và các bộ phận hỗ trợ, lồng thép được gia công và lắp đặt theo các tiêu chuẩn nghiêm ngặt như 22TCN 257-2000 và TCVN 9395-2012. Các phương pháp nối thép (buộc, hàn, coupler, U Bolt) cung cấp sự linh hoạt để đáp ứng yêu cầu của từng công trình. Bằng cách tuân thủ quy trình và lưu ý kỹ thuật, lồng thép sẽ đảm bảo chất lượng và an toàn cho các công trình xây dựng, từ nhà cao tầng đến cầu đường và công trình trên nền đất yếu. Hãy liên hệ với các chuyên gia hoặc nhà cung cấp thép để được tư vấn giải pháp tối ưu cho dự án của bạn.







